Nintendo's patent relevant to the Palworld case has been rejected by Japan's office for lacking originality — what happens next?
Japan’s patent office rejects key Nintendo patent claim, potentially strengthening Pocketpair’s defense in the Palworld dispute.
All the latest news, reviews, and guides for Windows and Xbox diehards.
You are now subscribed
Your newsletter sign-up was successful
Join the club
Get full access to premium articles, exclusive features and a growing list of member rewards.
Nintendo’s ongoing legal campaign against Palworld developer Pocketpair has hit another roadblock. A key patent in Nintendo’s “monster capture” family, one that sits right between two patents, currently being asserted in the Tokyo District Court, has been rejected by the Japan Patent Office (JPO).
The decision cites a lack of inventive step, pointing directly to older games such as ARK, Monster Hunter 4, Craftopia, Kantai Collection, and Pokémon GO itself as examples of prior art.
For Xbox players following this saga (and especially fans who jumped into Palworld on Xbox Game Pass), this new twist adds even more weight to Pocketpair’s defense. It reinforces the argument that Palworld isn’t necessarily copying Nintendo, but rather is inspired by and builds upon decades of established game mechanics.
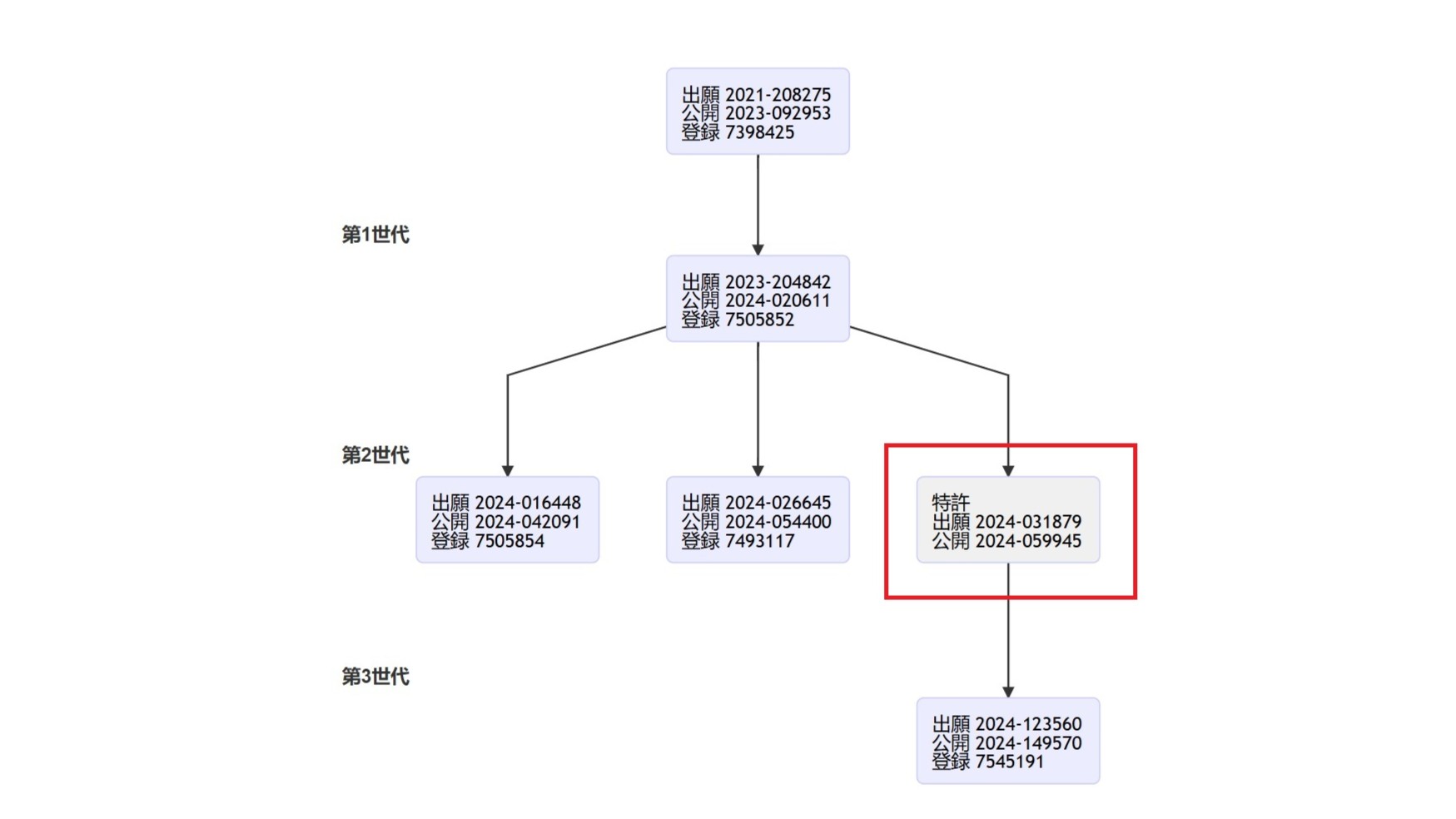
A tangled patent family tree
The latest report from Gamesfray breaks down the significance of this patent rejection in relation to the Pocketpair case. If you look at the official JPO patent family chart (shown above), you can see how interconnected these filings are.
The newly rejected 2024-031879 application descends from Nintendo’s 2023 filing (JP7505852), which has already been granted and is one of the patents cited in Nintendo’s lawsuit against Pocketpair. Meanwhile, patent 2024-123560 (JP7545191) branches off, another granted patent also being used in court.
That means this isn’t some irrelevant side filing; it’s literally sandwiched between two patents central to the litigation. If the JPO finds that one member of the patent family lacks originality, it raises questions about the others.
As GamesFray notes, this “sibling-parent” structure makes the 2024-031879 rejection potentially significant. The same reasoning (lack of inventive step, obviousness based on prior art) could easily apply to the related patents Nintendo is wielding in court.
Pocketpair’s fingerprints might be on the prior art submission
The JPO’s record shows that a third-party submission was made earlier this year, introducing prior art that led to this rejection. While the JPO doesn’t name who made it, the timing aligns with Pocketpair’s known strategy and its April 2025 court filing of similar evidence.
In fact, GamesFray’s earlier coverage revealed that Pocketpair’s legal team has already submitted an extensive list of games — from ARK and Tomb Raider to Zelda, Titanfall 2, and Rune Factory 5. All to demonstrate that Nintendo’s claimed mechanics existed long before Palworld.
All the latest news, reviews, and guides for Windows and Xbox diehards.
You can read our breakdown of that filing here: Palworld developers challenge Nintendo's patents using examples from Zelda, ARK: Survival, Tomb Raider, Titanfall 2, and many more huge titles.
Pocketpair even cited mods like Pixelmon (for Minecraft) and NukaMon (for Fallout 4) as prior art, arguing that player-created content is also part of the shared creative ecosystem that predates Nintendo’s claims.
Interestingly, Nintendo’s own argument earlier this year tried to claim that mods shouldn’t count as prior art. An unusual position that drew criticism for trying to limit what qualifies as “publicly known” technology. (GamesFray, September 16, 2025)
Why this matters for the Palworld case
The JPO’s decision doesn’t directly determine the outcome of the Tokyo District Court case; that’s a separate process. But it could influence it. Judges often respect the technical findings of patent examiners, even if they aren’t legally bound by them.
In this case, the rejection undermines Nintendo’s claim that its patents protect truly original gameplay ideas. When Japan’s own patent authority says otherwise, that argument loses credibility fast.
The ruling also puts pressure on Nintendo’s third patent-in-suit, which, according to previous reports, has already been modified mid-litigation. A sign that Nintendo is getting desperate.
What may also be relevant is that it was recently leaked that Nintendo may be working on its own Pokémon spinoff featuring gameplay elements similar to Palworld’s survival-style. If this turns out to be true, it could explain why Nintendo is pushing so hard to secure broad control over mechanics that suddenly look marketable again.
What happens next with Nintendo and Palworld?
Nintendo now has 60 days from the October 22 notice to respond. Nintendo can submit amendments to the patent claims or argue why the examiner’s conclusions are wrong. If that fails, Nintendo can appeal, which would potentially drag the process into 2026.
The main lawsuit against Pocketpair continues at the Tokyo District Court, but is getting increasingly shaky. If more of Nintendo’s patents face rejections, it could drastically weaken their case.
Whatever happens, this development shows that Pocketpair’s defense strategy, built on citing prior games like ARK and Monster Hunter, is paying off.
Follow Windows Central on Google News to keep our latest news, insights, and features at the top of your feeds!

Jen is a News Writer for Windows Central, focused on all things gaming and Microsoft. Anything slaying monsters with magical weapons will get a thumbs up such as Dark Souls, Dragon Age, Diablo, and Monster Hunter. When not playing games, she'll be watching a horror or trash reality TV show, she hasn't decided which of those categories the Kardashians fit into. You can follow Jen on Twitter @Jenbox360 for more Diablo fangirling and general moaning about British weather.
You must confirm your public display name before commenting
Please logout and then login again, you will then be prompted to enter your display name.
